水处理设备及配件 一站式供货服务

全国咨询热线:

0537-2113446
成功案例
当前位置:首页 > 成功案例 > 污水处理设备

某制药厂废水处理设备

日期:2017.05.25 点击:261

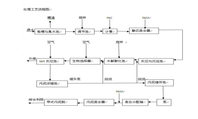
image004.jpg

某制药厂的废水主要是生产青霉素所产生的高浓度有机废水。该类废水的主要特点是有机物浓度高,成分复杂含有石油类、胺类、酸类、破乳剂等污染物。除此之外水中含有难以解释的大分子苯环物质和浓度很高的SO2﹣4及其盐类,这些物质将严重抑制微生物对水中有机物的生物降解。因此,正确选用合适该类废水处理工艺是处理成功与否的关键。

image003.jpg

1 调节池 

调节池主要用于调节来水的水量和水质的不均匀性。调节时间按8h设计

2 反应池

反应池采用6格穿孔旋流反应形式,孔口流速由1.0m/s逐格递减至0.15m/s。反应时间20min左右。

3 沉淀池

采用斜板沉淀池。斜板间距80mm,表面水力负荷2.1m³/(㎡•h).

4 水解酸化池

水解酸化工艺主要用来使难易降解的苯环物质、大分子有机物开环断链,变为易于生物降解的小分子物质,对改善废水的可生化性,有利于后续好氧生物降解。

本工程设计水解酸化时间为15h,池内设置弹性填料和水下曝气装置。

5 生物选择器

在SBR反应池进水端部设置生物选择器(又称与反应区),使回流的活性污泥和原水中的有机物在此处达到充分混合和吸附,使回流的大量微生物得以淘劣选优、培养和驯化,诱导出活性很强的微生物群体,并能抑制丝状菌的生长和繁殖,对后续好氧反应控制污泥膨胀具有重要作用。改反应过程一般45min~60min即可完成。

6

SBR工艺又称序批式间歇活性污泥法,是最近几年国内兴起的集生物降解、沉淀、排水、排泥等功能于一体的污水生化处理工艺。在运行过程中,采用PLC可编程序控制器,按时间和液位实现全过程自动控制。

本工程设置3座SBR反应池,每池运行周期12h。其中充水期4h,反应期8h(其中包括充水期3.5h),沉淀期1.5h,排水期1.5h,闲置期0.5h,MLSS为3500mg/L.

7 污泥处理系统

本工程污泥分为化学污泥和剩余活性污泥两部分。前者经初沉淀池排出,直接进入污泥脱水系统;后者在每座SBR池里内置1个8m×5m×8m的浓缩池,浓缩后的污泥经提升泵回流至生物选择器和水解酸化池,剩余污泥与化学污泥一起储存于污泥池内,进行脱水外运。污泥脱水设置5台带式压榨过滤机,带宽2m.

三工程运行效果

通过三个多月的效果和监测,处理效果显著,运转稳定。其中在混合沉淀工艺中实际COD去除率为40%~50%,BOD5去除率为30%~50%。SS去除率为60%~70%;在水解酸化工艺中,COD去除率为25%~35%,BOD5去除率为20%~25%.


推荐产品
Recommended products
成功案例
Successful case
在线留言
Online Message

您可以在下面表格填写您的需求信息,我们的技术与销售人员会尽快与您取得联系。为保证能及时处理您的信息,请务必准确填写您的联系电话!